X

We value your privacy!

To make our website work best, we want to use cookies. Some cookies are necessary for the operation of the website, and some improve the user experience. Any data collected are anonymous for which we need your voluntary and revocable consent. For more information on this, see our privacy policy.

Products
FD-CM8

FD-CM8

FD-CM8 measurement type series,light curtains are used for machining equipment,dangerous work areas,to prevent mechanical equipment to the operator and accidentally enter the dangerous area caused by personal injury,equipment injury,to protect personal and equipment safety.

For detailed product selection, please contact us Return
Function & Features

Used for detecting the external dimensions of objects, hole detection, volume measurement, etc.

Optical axis spacing can be selected from 2.5mm, 5mm, 10mm, 20mm, 40mm

The focussing distance can be up to 20m

High detection accuracy, the smallest object can be detected to the accuracy of 2.5mm

RS485, RS232, analog, switching and other output modes

Adopts line synchronization technology, strong anti-electromagnetic interference, light interference ability

Unique algorithm, short response time

Adopts Modbus-RTU standard communication protocol.


Basic parameters
Light curtain formDirectional
Protection distance2.5mm spacing:0.1.….2m
Protective height77.5...1197.5mm(2.5mm optical axis spacing)
Optical axis spacing2.5mm、5mm、10mm、20mm、40mm
Number of optical axis2.5mm spacing:32、64、96...480
Protection circuitOver-voltage protection, over-current protection, reverse connection protection
Synchronization modeWire synchronization
Insulation resistance>100MΩ
Transmitting light sourceInfrared light,940nm
Resistant to light interference10000Lux(angle of incidence>5°)
Section size35.8*45mm
Electrical parameters
Power supply12...30VDC±15%
Output typePNP,NPN,0...5V,0...10V,4...20mA
Voltage drop≤2.0V
Output Current≤100mA
Power wastage<5W
Mechanical parameters
Shell materialAluminum
Environmental conditions
Operating temperature﹣10…+55℃
Operating humidity<85%RH(20℃)
Storage temperature﹣30…+70℃
Protection classIP65

Overall dimensions


外形尺寸 -英文.png


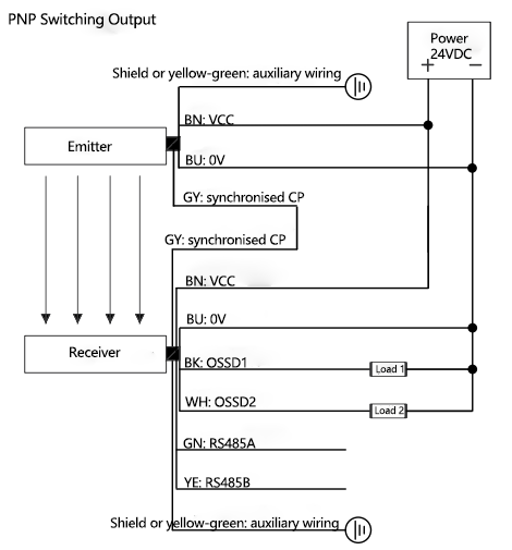
Wiring diagram






Brochures
Manuals
CAD/CAE
Certificate